«УМ-300-М1»
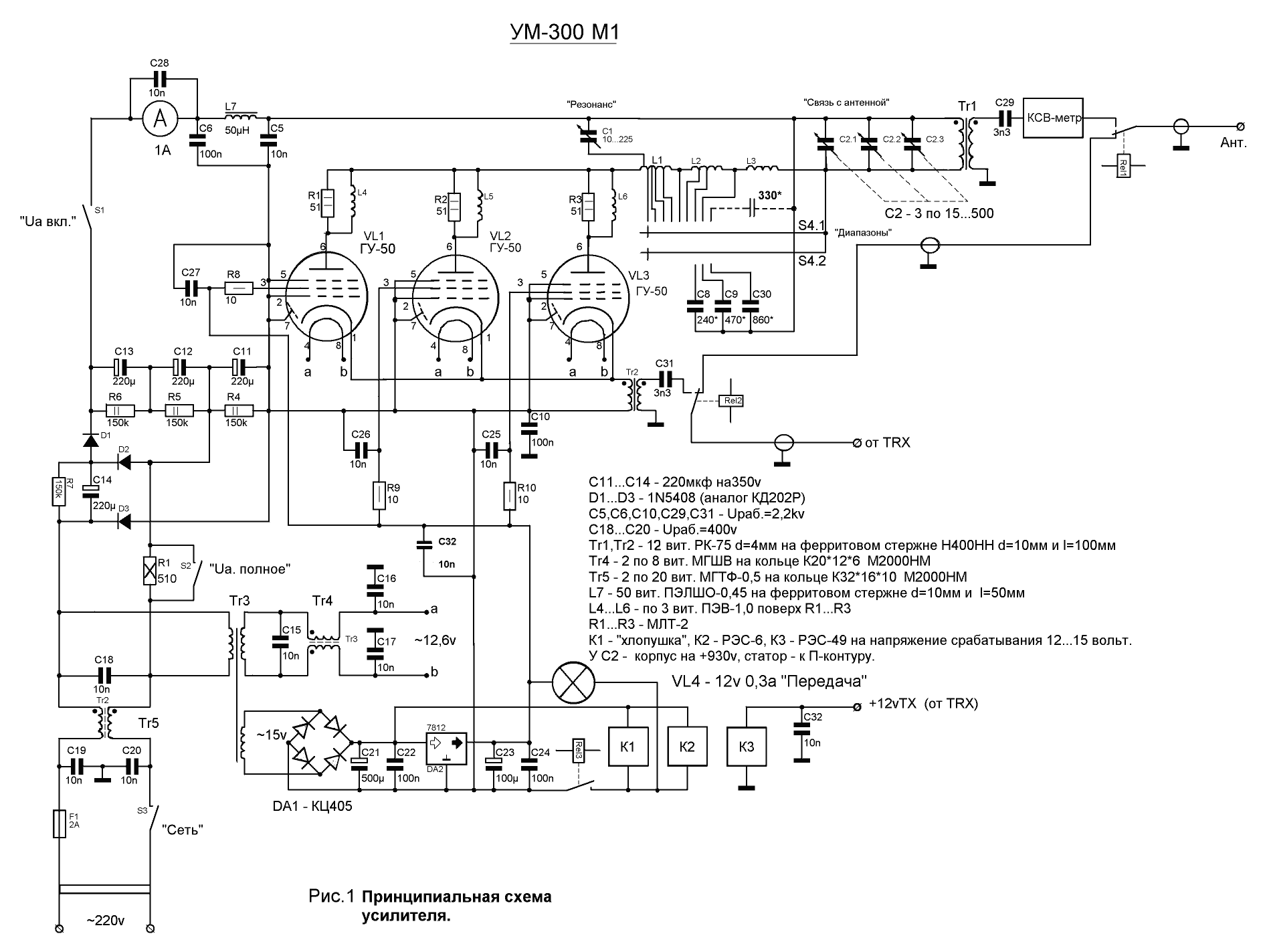
К созданию этого усилителя мощности для КВ трансивера меня побудили небезизвестные публикации таких известных авторов, как Я.Лаповок (UA1FA) и И.Гончаренко (DЛ1TT). Задачей ставилось изготовление лёгкого, малогабаритного и мощного РА, но использование общепринятой методики не позволяет выполнить все эти требования. Кроме этого, РА с параллельным питанием требует очень тщательного выполнения анодного дросселя, и его «отдача» на ВЧ диапазонах сильно зависит от его собственной ёмкости и от ёмкости монтажа, т.е. его КПД снижается. Схема с последовательным питанием во многом свободна от этих недостатков, правда предъявляет повышенные требования к качеству монтажа и к электрической прочности применяемых радиоэлементов. Но согласитесь: лучше немного больше, чем обычно, затратить времени, сил и средств, но в итоге получить добротное изделие, над которым не придётся всё время трястись с паяльником или надрывать живот, пытаясь его сдвинуть с места по мере надобности.
Самые распространённые лампы – ГУ-50, вот на них и остановимся, хотя можно использовать что-то другое, но соотношение «затраты-результат» оптимально всё-таки именно в этом варианте.
Питание анодных цепей осуществляется утроением напряжения сети. Это составит около 930 вольт, что вполне достаточно, т.к. такое явление, как «просадка» напряжения на пиках сигнала, в этой схеме отсутствует, тогда как в «классической» схеме от него не избавиться, и обычно именно эти 900 вольт присутствуют на анодах ламп, вместо необходимых 1000…1200.
Ёмкость конденсаторов С11…С14 должна быть не менее 200мкФ на рабочее напряжение не менее 350 вольт. Кроме этого, они должны иметь одинаковое напряжение утечки. С этой стороны как нельзя лучше подходят конденсаторы фирмы “Samsung”, которые не требуют подбора, как впрочем, и любые другие импортные. Резисторы R4…R7 – МЛТ-2 150к (200к).
Конденсатор переменной ёмкости С1 – строенный КПЕ на 15…500пф, у которого через одну «продёрнуты» подвижные и неподвижные пластины. Его статор подключён к отводу от первого витка катушки L1. Точно такой же КПЕ используется на «холодном» конце П-контура, но пластины у него не удаляются.
Все намоточные данные приведены на рисунке, за исключением П-контура. L1 – 9 витков МГ-2,0 на оправке 40мм и длиной намотки 65мм. Отводы: от 3-го витка (диапазон 10м), от 3,5 витков (диапазон 12м), от 4,5 витков (диапазон 15м), от 5-го витка (диапазон 17м), вся катушка – 20м диапазон. L2 – 46 витков ПЭВ-1,2 на фторопластовом кольце К70*30*15мм. Отводы: от 18-го витка (диапазон 30м), от 20-го витка (диапазон 40м), полностью L1 и L2 – диапазон 80м. L3 (160м диапазон) на усилитель не изготавливалась, по соображениям радиолюбительской этики.
Что касается технологии: оптимальный вариант – выполнение всего монтажа на цельном куске одностороннего фольгированного стеклотекстолита. Все монтажные дорожки выфрезерованы, а остальная фольга служит общим проводом. В местах крепления к корпусу фольга тоже удаляется, на ширину не менее 5мм от металлических деталей. Все КПЕ крепятся на этот же текстолит, с удалением фольги вокруг болтов крепления, а ручки, через пластмассовые втулки, выводятся на переднюю панель.
Резистор R1 должен быть обязательно, т.к. в момент включения происходит мощный импульс зарядного тока электролитических конденсаторов, что рано или поздно выведет их из строя, со всеми вытекающими из этого печальными последствиями.
S1 можно включать практически сразу после включения S3, а S2 только после 5…7 минут прогрева ламп на «холостом» ходу.
К катодам ламп подпаивается оплётка РК-75 трансформатора Т2, а на центральную жилу через С31 подаётся сигнал от трансивера. С31 необходим на тот случай, если по какой-либо причине произойдёт межвитковое замыкание у Tr2. Благодаря ему трансивер не пострадает.
К строенному КПЕ тоже подключается оплётка кабеля РК-75 трансформатора Т1, а выходной сигнал снимается с центральной жилы, и далее через КСВ-метр поступает в антенну.
Благодаря использованию микросхемы DA2 ток покоя каждой лампы составляет около 25…30мА. Это позволяет несколько поднять КПД усилителя и немного улучшить его линейные характеристики, но можно пойти и по более простому пути, соединив экранные сетки ламп с минусом 930вольт. Ток покоя каждой лампы в этом случае будет около 10…15мА.
Размеры РА соответствуют размерам корпуса трансивера «Урал-84М» (310*300*140мм), вес – около 3.5кг, что позволило разместить его поверх радиостанции, создав своеобразную «стойку», сэкономив место на рабочем столе.
Усилитель показал прекрасные результаты. Усиление ВЧ сигнала происходит в соотношении 1:10 на ВСЕХ(!) диапазонах, отметая расхожее утверждение о снижении усиления на 21 и 28 мегагерц. Подавая на вход 30 ватт – получим 300 ватт; 20 ватт – 200, и никак не иначе. (Измерения проводились ВЧ-вольтметром на нагрузке 50 ом).

Рис.1 Принципиальная схема усилителя.

Рис. 2 Вид сверху.

Рис. 3 Вид со стороны подвала.

Рис.4 Передняя и задняя панели усилителя.

Рис. 5 Выпрямитель 930v (вид со стороны дорожек).

Рис.6 Стабилизатор +12v. DA2
крепится к корпусу усилителя через слюдяную прокладку.

Рис. 7. Принципиальная схема «учетверения» напряжения (D1…D4 – 1N5408). C1…C6 – 220мкф на 450 вольт.

Печатный монтаж (вид со стороны дорожек).
Литература:
В.Гладков (RW4HDK).
| Доставка амазон ускоренная доставка. сотни успешно выполненных грузоперевозок и положительных отзывов |